客服电话:176-1673-8512 / 400-800-8605 预约参访:0536-7519229 关注我们
公众号
联系方式 EN
磁悬浮动力节能装备 高端凿岩装备 工程案例 合作伙伴

磁悬浮动力技术 / 高端凿岩装备

公司研发的磁悬浮鼓风机、磁悬浮真空泵等磁悬浮动力节能装备节能30%以上,噪音低至80分贝以下,寿命长达20年

查看详情 >

研发平台 科技成果

为高能耗行业,定制节能降耗解决方案

用心服务 践于诚信,精工细作 勇于创新

查看详情 >

科普园地 公司要闻 媒体报道

关注伟徳体育app实时动态,认知行业技术应用

新技术 新产品 新应用

查看详情 >

公司简介 企业文化 资质荣誉 党建文化

磁悬浮动力技术研发的高新技术企业

伟德app下载官网手机版安装包是一家从事磁悬浮动力技术研发的高新技术企业,是国家企业技术中心,全国磁悬浮动力技术标准化工作组秘书处单位,山东省节能环保装备产业链“链主”。

查看详情 >

售后服务

打造低碳产业,实现绿色发展

用心服务 践于诚信,精工细作 勇于创新

查看详情 >

总部招聘 济南招聘

重视人才的引进、培育、任用与晋升

当今和未来的竞争,已不仅仅是市场、技术、产能的竞争,更重要的是人才的竞争。

查看详情 >

联系方式 客户留言

公司拥有一支技术优良的售前、售后服务团队

当今和未来的竞争,已不仅仅是市场、技术、产能的竞争,更重要的是人才的竞争。

查看详情 >

市场资讯

您所在的位置:网站首页   -  伟德平台视讯在哪里   -  市场资讯   -   磁悬浮动力装备   -  正文
tianrui 磁浮动力 绿色未来

“新质生产力”——伟德1949娱乐手机版磁悬浮节能技术闪耀2024石化装备国产化大会

发布时间:2024-3-23    点击次数:82698

  3月21-23日,2024第三届中国石油和化工行业技术装备国产化大会在山东淄博成功举办。会议由中国石油和化学工业联合会供应链工作委员会主办,聚焦石油和化工行业发展的新趋势,探索推动行业高质量发展的新产品、新技术、新装备。伟德app下载官网手机版安装包应邀参会,研究员、世界生产力科学院院士、公司总经理郑铁民作《磁悬浮节能技术塑造石化行业绿色发展新动能》技术报告。

1

▲研究员、世界生产力科学院院士、公司总经理郑铁民作技术报告

  磁悬浮节能技术是“新质生产力”的典型代表,在石化行业具有广阔的发展前景。近年来,伟德1949娱乐手机版不断加大技术创新与研发力度,研发磁悬浮鼓风机、磁悬浮透平真空泵、磁悬浮空压机、磁悬浮变频离心式冷水(热泵)机组、磁悬浮低温余热发电机组、磁悬浮飞轮储能、磁悬浮蒸汽压缩机、永磁变频双螺杆空压机、永磁同步直驱电机等节能装备,在石化行业应用广泛。

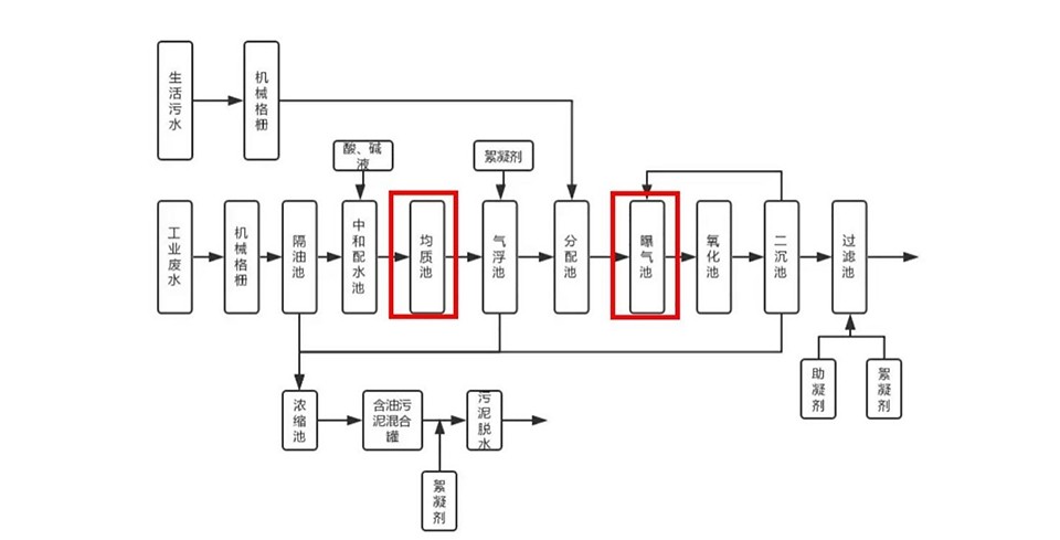
  石油化工废水是指在石油炼制过程中产生的废水,其中含有油类、悬浮物、有机物、重金属等。目前常用的处理石油化工厂废水及污泥处理流程见下图:

图片2jpg - 网络

▲石油化工厂废水及污泥处理流程示意图(图片来自网络,如有侵权,请联系删除)


  磁悬浮鼓风机凭借其节能、低噪以及运行成本低等诸多优势,可作为曝气风机应用于石化废水处理工艺中的生化池、均质池及曝气池。2023年10月,中石化下属炼化厂应用1台伟德1949娱乐手机版磁悬浮鼓风机,替换传统鼓风机,用于供排水车间污水曝气,设备应用至今,运行稳定,在同工况下,节电率38.2%,一年节电97.5万度,减少CO2排放556.9吨。

5 - 网络

▲中石化下属炼化厂磁悬浮鼓风机应用现场

  未来,伟德1949娱乐手机版将不断深化磁悬浮节能技术在石油化工行业的工艺应用,为石化行业提供整体节能改造方案,推动石化行业的绿色低碳高质量发展。

产品图-合

案例图2

    总计0页 [ ]上一页 下一页
Baidu
1946bv1946伟德手机版